AN/FRT-15 Transmitter

3 kw HF 2-30 mc AM/CW/FSK w/ telephone dial channel select - 
10 crystal or 11 master oscillator preset channels, +1  manual tuned

pair of 4-1000A modulated by pair of 4-1000A

Manual - NAVSHIPS 91690(A)

frt15-01.jpg (429289 bytes)
Transmitter & Remote Control Panels

frt15-06.jpg (218266 bytes)
C-745/FRT-15 Remote Control Panel

frt15-03.jpg (508386 bytes)
Modulator cabinet components
frt15-04.jpg (492115 bytes)
RF cabinet components
frt15-05.jpg (448905 bytes)
Power Supply cabinet components
frt15-02.jpg (225221 bytes)
List of components
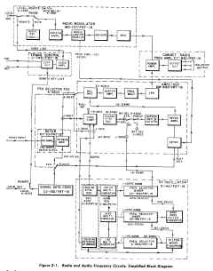
frt15-07.jpg (264306 bytes)
AF & RF Block Diagram
- -